Um vielleicht mehr Vmax rauszuholen, möchte ich gerne meinen Controller versuchsweise mit ein wenig mehr Spannung beaufschlagen.
Daten:
MTLBrainpower Motor Controller
60V (5x12V-Akkus) und 2000Watt
LTem no. 6020
Lower Volt: 52,5
Angle: 120 degree
Brake +12Volt
China Jinhua MTL vehicle
Hier Fotos von Controller:
Möchte ihn nur ungern aufmachen um nach der Spannungsfestigkeit der Eingangskondensatoren zu schauen. Vielleicht hat es ja schon mal jemand gemacht.
Ich dachte so an 3,7 Volt mehr. Durch ein 16p 18650 Batterypack in Reihe zu meinen 5x12Volt Greensaver. Nur für ne kurze Versuchstrecke.
Ruhespannung dürften dann so ca. 68 Volt sein.
Schon klar, dass das serienmäßige Ladegerät mit über 72 Volt daher kommt. Aber ich weiß nicht, ob der Controller die 72 Volt tatsächlich auch abbekommt beim laden. Somit bleibt die Frage, ob der Controller die knapp 68 Volt aushält.
Kennt jemand diesen Controller von einem MTL 007?
-
- Beiträge: 235
- Registriert: Fr 15. Apr 2016, 09:55
- Roller: MTL-EB-007
- PLZ: 91xxx
- Wohnort: Erlangen
- Kontaktdaten:
Kennt jemand diesen Controller von einem MTL 007?
Zuletzt geändert von Herbikum am Mo 1. Aug 2016, 23:22, insgesamt 1-mal geändert.
- Joehannes
- Beiträge: 3419
- Registriert: So 22. Feb 2009, 12:32
- PLZ: 9645
- Wohnort: Oberfranken
- Kontaktdaten:
Re: Kennt jemand diesen Controller von einem MTL 007?
Mannoo herbikum.
Warum wird wegen James das Forum zugemüllt. Ein treath und dann Alles dort rein.
Wenn es jemand lesen möchte wird er es wohl finden.
Ein Roller und bestimmt 4 oder 5 Themen eröffnet.
Mit 007 findet man dann Alles.
Warum wird wegen James das Forum zugemüllt. Ein treath und dann Alles dort rein.
Wenn es jemand lesen möchte wird er es wohl finden.
Ein Roller und bestimmt 4 oder 5 Themen eröffnet.
Mit 007 findet man dann Alles.

-
- Beiträge: 6501
- Registriert: Sa 6. Aug 2011, 10:04
- Roller: E-Max 90s, E-Max 110s, E-Max 120s
- PLZ: 2
- Kontaktdaten:
Re: Kennt jemand diesen Controller von einem MTL 007?
In deinem Controller sollten 80V Kondensatoren verbaut sein. Ich schaute zunächst einmal, ob eine der 5 greensaver bei Belastung deutlich in der Spannung einbricht. Und das geheime Poti ist nicht direkt am Controller angeschlossen, sondern mehr mit dem Hallgriff (Drehgriff) verbunden. Welche (Sollwert)-Spannung kommt dann vom Hallgriff an dem Controller an? 4,2V?
E-Max 90s von 2012 - Vmax>46km/h - km-Stand >5150 - 16x Littokala 51,2V 105Ah = 5kWh. JK-B1A24S15P - Sevcon Gen4
E-Max 110s von 2010 - Vmax>50km/h - km-Stand >1.800 - 4x Littokala 72V 50Ah = 14,4kWh
E-Max 120s von 2015 - Vmax 80km/h - TÜV 03.2026 - 72V100Ah LFP-Akku - JK-B2A24S15P Balancer BT - MQ Controller BT
E-Max 110s von 2010 - Vmax>50km/h - km-Stand >1.800 - 4x Littokala 72V 50Ah = 14,4kWh
E-Max 120s von 2015 - Vmax 80km/h - TÜV 03.2026 - 72V100Ah LFP-Akku - JK-B2A24S15P Balancer BT - MQ Controller BT
-
- Beiträge: 235
- Registriert: Fr 15. Apr 2016, 09:55
- Roller: MTL-EB-007
- PLZ: 91xxx
- Wohnort: Erlangen
- Kontaktdaten:
Re: Kennt jemand diesen Controller von einem MTL 007?
Werde mal die Spannung vom Drehgriff am Controllereingang messen...wenn ich den finde
und auch das Spannungsverhalten bei Belastung der einzelnen Greensavern.
Ja Joehannes, ich versteht was Du meinst. Hab mir überlegt, ob ich ein neues Thema anfange. Finde es aber besser, wenn Foren mehr nach Fragstellungen/Problemen geordnet sind. So ein Thread mit allem drin wird leicht sehr unübersichtlich und mit der Suchfunktion endeckt man weniger leicht das Gesuchte. Vmax-Problem und Controller-Problem sind aber zugegeben grenzwertig. Habs mich aber für getrennte Posts entschieden (aber nicht leichtfertig).

Ja Joehannes, ich versteht was Du meinst. Hab mir überlegt, ob ich ein neues Thema anfange. Finde es aber besser, wenn Foren mehr nach Fragstellungen/Problemen geordnet sind. So ein Thread mit allem drin wird leicht sehr unübersichtlich und mit der Suchfunktion endeckt man weniger leicht das Gesuchte. Vmax-Problem und Controller-Problem sind aber zugegeben grenzwertig. Habs mich aber für getrennte Posts entschieden (aber nicht leichtfertig).
-
- Beiträge: 6501
- Registriert: Sa 6. Aug 2011, 10:04
- Roller: E-Max 90s, E-Max 110s, E-Max 120s
- PLZ: 2
- Kontaktdaten:
Re: Kennt jemand diesen Controller von einem MTL 007?
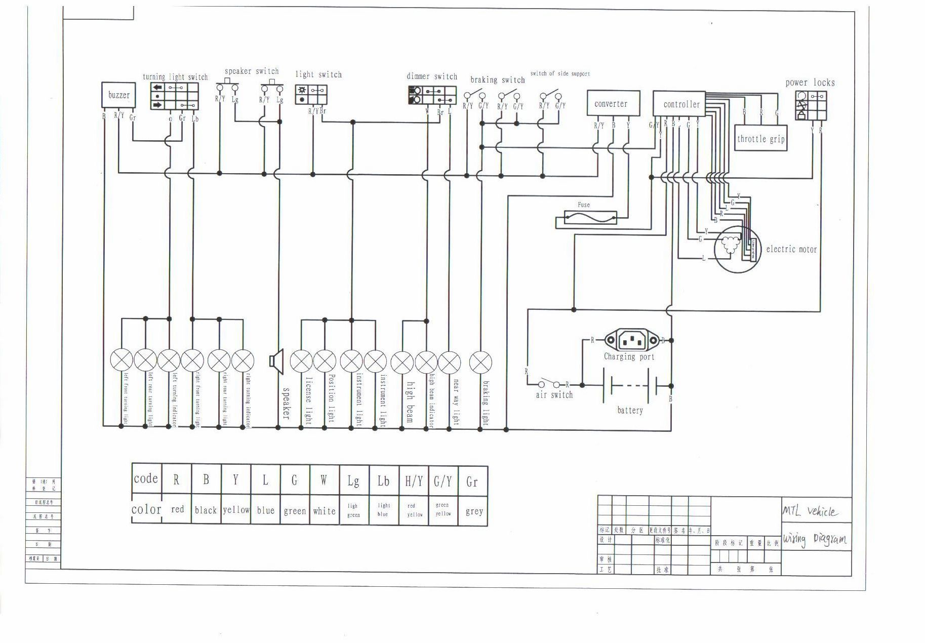
Der MTL Controller ist - modellabhängig - 'mal als Aussenborder (so wie bei dir) bzw. als Innenborder verbaut. Anbei der Schaltplan vom MTL Controller. Der throttle grip wird mit dem roten dünnen Kabel mit + 5V bei Zündung EIN vom Controller versorgt gegen das dünne schwarze Kabel 0V (Masse) gemessen. Dreht man am throttle grip, gehen 1....4,2V (Sollwert) dünnes grüne Kabel gegen dünnes schwarze Kabel 0V (Masse) gemessen an den Controller zurück.
Am besten das schwarze und grüne Kabel jeweils mit einer Stecknadel anpieksen und dann messen. Einen Kurzschluß vermeiden, also das direkte Berühren vom schwarzen und grünen Kabel. Prüfen, ob der volle Sollwert von 4,2V am Controller ankommt - das geheime Poti ist nicht eingezeichnet.
Gutes Gelingen.
Am besten das schwarze und grüne Kabel jeweils mit einer Stecknadel anpieksen und dann messen. Einen Kurzschluß vermeiden, also das direkte Berühren vom schwarzen und grünen Kabel. Prüfen, ob der volle Sollwert von 4,2V am Controller ankommt - das geheime Poti ist nicht eingezeichnet.
Gutes Gelingen.
E-Max 90s von 2012 - Vmax>46km/h - km-Stand >5150 - 16x Littokala 51,2V 105Ah = 5kWh. JK-B1A24S15P - Sevcon Gen4
E-Max 110s von 2010 - Vmax>50km/h - km-Stand >1.800 - 4x Littokala 72V 50Ah = 14,4kWh
E-Max 120s von 2015 - Vmax 80km/h - TÜV 03.2026 - 72V100Ah LFP-Akku - JK-B2A24S15P Balancer BT - MQ Controller BT
E-Max 110s von 2010 - Vmax>50km/h - km-Stand >1.800 - 4x Littokala 72V 50Ah = 14,4kWh
E-Max 120s von 2015 - Vmax 80km/h - TÜV 03.2026 - 72V100Ah LFP-Akku - JK-B2A24S15P Balancer BT - MQ Controller BT
Re: Kennt jemand diesen Controller von einem MTL 007?
Hallo beim umbauen habe ich das "geheime POTI" entdeckt wofür ist das? Mfg
-
- Beiträge: 6501
- Registriert: Sa 6. Aug 2011, 10:04
- Roller: E-Max 90s, E-Max 110s, E-Max 120s
- PLZ: 2
- Kontaktdaten:
Re: Kennt jemand diesen Controller von einem MTL 007?
Damit kannst du die Endgeschwindigkeit nachjustieren........ Zum Winter vielleicht einwenig reduzieren und im Sommer Vollstrom 

E-Max 90s von 2012 - Vmax>46km/h - km-Stand >5150 - 16x Littokala 51,2V 105Ah = 5kWh. JK-B1A24S15P - Sevcon Gen4
E-Max 110s von 2010 - Vmax>50km/h - km-Stand >1.800 - 4x Littokala 72V 50Ah = 14,4kWh
E-Max 120s von 2015 - Vmax 80km/h - TÜV 03.2026 - 72V100Ah LFP-Akku - JK-B2A24S15P Balancer BT - MQ Controller BT
E-Max 110s von 2010 - Vmax>50km/h - km-Stand >1.800 - 4x Littokala 72V 50Ah = 14,4kWh
E-Max 120s von 2015 - Vmax 80km/h - TÜV 03.2026 - 72V100Ah LFP-Akku - JK-B2A24S15P Balancer BT - MQ Controller BT
Wer ist online?
Mitglieder in diesem Forum: 0 Mitglieder und 16 Gäste